電抗器發明:一種地下變電站電抗器室 本次發明專利的名稱是一種地下變電站電抗器室,由國網上海市電力公司申請,發明團隊是陳超杰、王建軍、陳祖元、張雪梅、莊培玲、周亮。

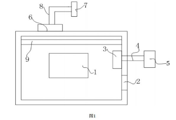
一、摘 要: 本發明公開了電網領域的一種地下變電站電抗器室,包括位于所述地下變電站電抗器室內的電抗器;所述地下變電站電抗器室的內壁上設有防煙防火百葉窗和防煙防火閥,所述防煙防火閥通過排風管與該地下變電站電抗器室所處地下變電站的層面的排風機連通,所述排風機與該地下變電站的排風豎井連通;
所述地下變電站電抗器室的外壁上設置有排煙閥、排煙風機和若干排煙口,所述排煙閥位于該地下變電站電抗器室的外壁上,和所述排煙風機連接,所述排煙風機和所述排煙口連接,所述排煙口通向所述變電站外。其技術效果是:該地下變電站電抗器室能夠在其內部發生火災時,迅速控制火情,阻止火勢的蔓延,從而維護電網的安全運行。
二、技術特征: 1.一種地下變電站電抗器室,包括位于所述地下變電站電抗器室內的電抗器,其特征在于:所述地下變電站電抗器室的內壁上設有防煙防火百葉窗和防煙防火閥,所述防煙防火閥通過排風管與該地下變電站電抗器室所處地下變電站的層面的排風機連通,所述排風機與該地下變電站的排風豎井連通;
所述地下變電站電抗器室的外壁上設置有排煙閥、排煙風機和若干排煙口,所述排煙閥位于該地下變電站電抗器室的外壁上,和所述排煙風機連接,所述排煙風機和所述排煙口連接,所述排煙口通向所述變電站外。
2.根據權利要求1所述的一種地下變電站電抗器室,其特征在于:所述排煙口采用不銹鋼網風口。
3.根據權利要求1所述的一種地下變電站電抗器室,其特征在于:所述排煙閥上設有熔斷器。
4.根據權利要求1所述的一種地下變電站電抗器室,其特征在于:所述防煙防火閥上設有煙霧傳感器。
5.根據權利要求1所述的一種地下變電站電抗器室,其特征在于:所述地下變電站電抗器室內設有高壓細水霧降溫裝置,所述高壓細水霧降溫裝置上設有溫度傳感器。
6.根據權利要求1所述的一種地下變電站電抗器室,其特征在于:所述電抗器下設有泄油收集池。
7.根據權利要求1所述的一種地下變電站電抗器室,其特征在于:所述電抗器的引入線上設有避雷器。
8.根據權利要求1所述的一種地下變電站電抗器室,其特征在于:所述電抗器的外殼與接地網連接。
本文由電抗器廠家常州博邦電氣 http://m.bbdcb.com/ 整理發布,轉載需注明出處! |